lm3886是大功率音頻放大集成電路,LM3886TF后面的TF為全絕緣封裝,和LM1875T相比,它的功率較大。在額定工作電壓下最大可達68W的連續不失真平均功率,同樣具有比較完善的過壓過流過熱保護功能, 最可貴的是它具有自動抗開關機時的電流沖擊的功能,使揚聲器能夠安全的工作。
1.簡介
LM3886優異的性能,使得它在近幾年音響制作中廣泛的應用,許多成品功放機中就有直接的應用它擔任后級功放或者用它作為重低音放大電路。采用了高保真音響功放集成電路LM3886TF作功率放大,用運放NE5532或AD827作前置線性放大和音調放大。

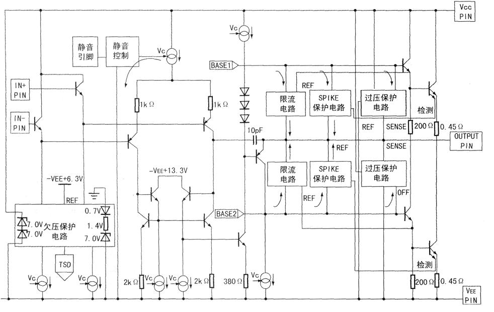
圖1 lm3886內部等效電路圖
2.特點
輸出功率大(連續輸出功率68W);
失真度小(總失真加噪聲<0.03%);
保護功能(包括過壓保護、過熱保護、電流限制、溫度限制、開關電源時的揚聲器沖擊保護、靜噪功能)齊全;
外圍元件少,制作調試容易,工作穩定可靠。
由于用它制作功率放大電路具有簡易,適用的特點,特別適合于燒友以及電子愛好者的制作。
3.電氣參數
LM3886在VCC=VEE=28V、4歐負載時能達到68W的連續平均功率,在VCC=VEE=35V,8歐負載時能達到50W的平均功率。具有較寬的電源電壓范圍VCC+VEE為20V-94V;
總諧波失真+噪聲:60W 20Hz
轉換速率(SLEW RATE):VIN=2.0VP-P、tRISE=2ns 時的值為 19V/us
總靜態電流:50mA
輸入偏流: 0.2uA
增益帶寬乘積: 8 MHZ
4.主要參數

5.優缺點
5.1優點
(1)具有外部電路簡單,容易DIY的特點。
(2)內部保護電路齊全,具有過壓,過流,過熱保護。
(3)電源電源區間大,20V到94V,(雙供電正負10-42)。
5.2缺點是發熱量很大
6.引腳功能
LM3886有兩種封裝方式。一種是其背板與內電極不絕緣,在外加散熱板時必須與之絕緣;另一種是其背板與內電極是絕緣的,所以外加散熱板時不必考慮絕緣問題。

圖2 引腳圖
引腳功能如下:
1腳是正電源V+端;
2腳是空腳(NC);
3腳是信號放大后的輸出端;
4腳是負電源V-端;
5腳是空腳NC(內部獨立,但在150W的LM3886中,該腳應接至V+);
6腳是空腳NC;
7腳是地(GND)端;
8腳是靜噪(MUTE)端,若不需要使用該端時,應接至V-端;
9腳是信號的反相輸入端;
10腳是信號的同相輸入端;
11腳是空腳NC。
電話:18923864027(同微信)
QQ:709211280
〈烜芯微/XXW〉專業制造二極管,三極管,MOS管,橋堆等,20年,工廠直銷省20%,上萬家電路電器生產企業選用,專業的工程師幫您穩定好每一批產品,如果您有遇到什么需要幫助解決的,可以直接聯系下方的聯系號碼或加QQ/微信,由我們的銷售經理給您精準的報價以及產品介紹

