升壓電路原理分析
舉例:有一個12V的電路,電路中有一個場效應管需要15V的驅動電壓,這個電壓怎么弄出來?就是用自舉。
通常用一個電容和一個二極管,電容存儲電壓,二極管防止電流倒灌,頻率較高的時候,自舉電路的電壓就是電路輸入的電壓加上電容上的電壓,起到升壓的作用。
升壓電路只是在實踐中定的名稱,在理論上沒有這個概念,升壓電路主要是在甲乙類單電源互補對稱電路中使用較為普遍。
甲乙類單電源互補對稱電路在理論上可以使輸出電壓Vo達到Vcc的一半,但在實際的測試中,輸出電壓遠達不到Vcc的一半。
其中重要的原因就需要一個高于Vcc的電壓,所以采用升壓電路來升壓。
開關直流升壓電路即所謂的boost或step-up電路,是一種開關直流升壓電路,它可以是輸出電壓比輸入電壓高,基本電路圖見圖1:


假定那個開關(三極管或者mos管)已經斷開了很長時間,所有的元件都處于理想狀態(tài),電容電壓等于輸入電壓。
下面分充電和放電兩個部分來說明這個電路。
充電過程
在充電過程中,開關閉合(三極管導通),等效電路如圖二,開關(三極管)處用導線代替,這時,輸入電壓流過電感,二極管防止電容對地放電。
由于輸入是直流電,所以電感上的電流以一定的比率線性增加,這個比率跟電感大小有關,隨著電感電流增加,電感里儲存了一些能量。


放電過程
如圖,這是當開關斷開(三極管截止)時的等效電路,當開關斷開(三極管截止)時,由于電感的電流保持特性,流經電感的電流不會馬上變?yōu)?,而是緩慢的由充電完畢時的值變?yōu)?。
而原來的電路已斷開,于是電感只能通過新電路放電,即電感開始給電容充電, 電容兩端電壓升高,此時電壓已經高于輸入電壓了,升壓完畢。


說起來升壓過程就是一個電感的能量傳遞過程,充電時,電感吸收能量,放電時電感放出能量。
如果電容量足夠大,那么在輸出端就可以在放電過程中保持一個持續(xù)的電流,如果這個通斷的過程不斷重復,就可以在電容兩端得到高于輸入電壓的電壓。
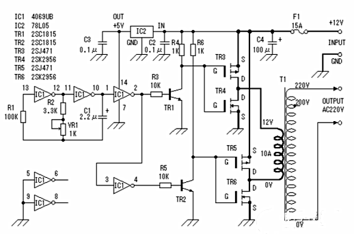
場效應管升壓電路


此逆變器主要由MOS場效應管,普通電源變壓器構成。其輸出功率取決于MOS場效應管和電源變壓器的功率。
〈烜芯微/XXW〉專業(yè)制造二極管,三極管,MOS管,橋堆等,20年,工廠直銷省20%,上萬家電路電器生產企業(yè)選用,專業(yè)的工程師幫您穩(wěn)定好每一批產品,如果您有遇到什么需要幫助解決的,可以直接聯(lián)系下方的聯(lián)系號碼或加QQ/微信,由我們的銷售經理給您精準的報價以及產品介紹
〈烜芯微/XXW〉專業(yè)制造二極管,三極管,MOS管,橋堆等,20年,工廠直銷省20%,上萬家電路電器生產企業(yè)選用,專業(yè)的工程師幫您穩(wěn)定好每一批產品,如果您有遇到什么需要幫助解決的,可以直接聯(lián)系下方的聯(lián)系號碼或加QQ/微信,由我們的銷售經理給您精準的報價以及產品介紹
聯(lián)系號碼:18923864027(同微信)
QQ:709211280

